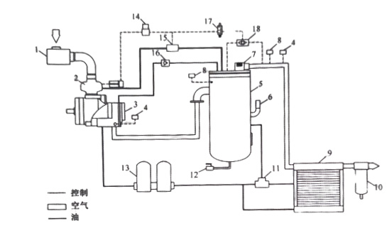
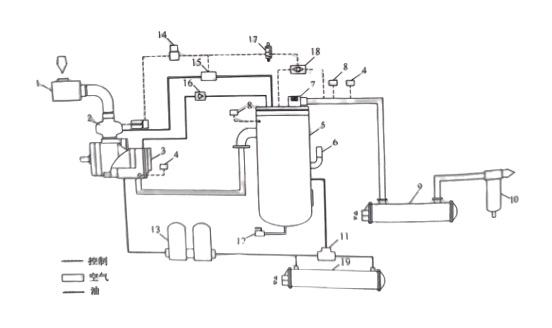
下图分别为风冷、水冷螺杆式空气压缩机系统流程图。

上图为风冷型螺杆空压机工作流程图,1、空气过滤器;2、进气阀;3、主机;4、温度传感器;5、油气桶;6、安全阀;7、最小压力阀;8、压力传感器;9、冷却器;10、气水分离器;11、温控阀;12、排污阀;13、油过滤器;14、容调阀;15、放空阀;16、单向阀;17、电磁阀;18、梭阀

上图为水冷型螺杆空压机工作流程图,1、空气过滤器;2、进气阀;3、主机;4、温度传感器;5、油气桶;6、安全阀;7、最小压力阀;8、压力传感器;9、后冷却器;10、气水分离器;11、温控阀;12、排污阀;13、油过滤器;14、容调阀;15、放空阀;16、单向阀;17、电磁阀;18、梭阀;19、油冷却器;

